Carbon capture auxiliary system for cement production line and CO2 sealing method
(22) 10.07.2023
(43) 29.02.2024
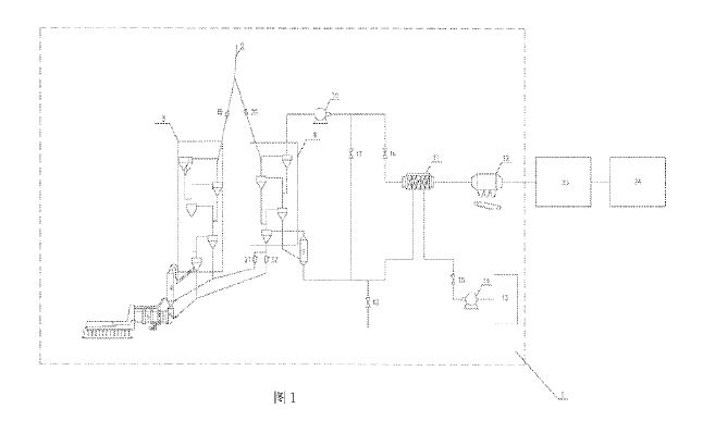
(57) The present invention relates to the field of cement production industrial technology, and specifically relates to a carbon capture auxiliary system for a cement production line and a CO2 sealing method. An embodiment comprises a sealed gas pipeline network; CO2 gas is input into an input end of the sealed gas pipeline network, and an output end of the sealed gas pipeline network is provided with a first branch pipe, a second branch pipe, and a third branch pipe; a pipe opening of the first branch pipe is in communication with a kiln head sealing point and a kiln tail sealing point; a pipe opening of the second branch pipe is in communication with a gate valve sealing point; a pipe opening of the third branch pipe is in communication with a raw material feed-in sealing point, an ash discharge opening sealing point and a dust collector outlet sealing point; a pressure sensor is arranged in each sealing point, and a controllable fan is arranged in each among the first branch pipe, the second branch pipe, and the third branch pipe; a controller is electrically connected to the controllable fans and the pressure sensors; by means of sealing structures being arranged at air leakage points. and CO2 gas being added to form CO2 gas isolation layers, gas at air leakage points of equipment prone to air leakage into the cement kiln and heated as well as into a flue gas treatment system is changed from air to CO2 flue gas, thus reducing air leak-in.
(71) CBMI Construction Co. Ltd.,
Hebei 064000 (CN)
