Method of producing cement clinker from a source of calcium sulfate
(22) 12.12.2023
(43) 20.06.2024
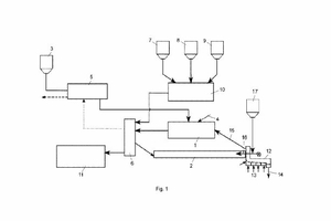
(57) A method of producing cement clinker from a source of calcium sulfate, comprising - a first step of desulfurizing the source of calcium sulfate in the absence of a reducing agent in first reactor to obtain calcium oxide and sulfur dioxide and withdrawing the calcium oxide from the first reactor, and subsequently - a second step of adding silica, alumina and iron oxide to the calcium oxide to obtain a raw material mixture and calcining the raw material mixture in a second rector to obtain cement clinker.
(71) HOLCIM Technology Ltd (CH),
6300 Zug (CH)
(84) ARIPO (BW, CV, GH, GM, KE, LR, LS, MW, MZ, NA, RW, SC, SD, SL, ST, SZ, TZ, UG, ZM, ZW), Eurasian (AM, AZ, BY, KG, KZ, RU, TJ, TM), European (AL, AT, BE, BG, CH, CY, CZ, DE, DK, EE, ES, FT, FR, GB, GR, HR, HU, TE, IS, IT, LT, LU. LV, MC, ME, MK, MT, NL, NO, PL, PT, RO, RS, SE
