Binder for building materials, method for production thereof and plant for carrying out this method
(22) 28.03.2022
(43) 06.10.2022
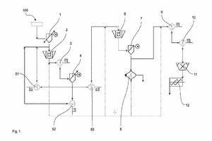
(57) The invention relates to a binder for building materials consisting of cement and mineral grinding additives, said grinding additives containing ash of burned refuse, characterized in that, relative to the binder, the ash of burned refuse has a mass fraction of 0.005 to 0.4 and a specific surface area according to Blaine of 1500 cm2/g to 6000 cm2/g. The invention further relates to a method and to a plant for carrying out the method for production of a binder for building materials consisting of cement and mineral grinding additives, said grinding additives containing ash of burned refuse, said method being characterised by the steps of: preparing the ash of burned refuse provided as grinding additive by separating out the fraction having a particle size less than 1 mm and the oversize particles having a particle size greater than 40 mm; pre-crushing the ash of burned refuse which has been freed from the undersize particles and the oversize particles; removing ferrous and non-ferrous metals; further crushing of the pre-crushed ash of burned refuse which has been substantially freed from metals. in order to achieve a specific surface area according to Blaine from 1500 cm2/g to 6000 cm2/g, the ash of burned refuse prepared in this way being added to the cement before and/or after the further crushing of the ash of burned refuse which has been pre-crushed and substantially freed from metals.
(71) Heidemann Recycling GmbH, Haddorfer Hauptstraße 110, 21683 Stade (DE); EEW Energy from Waste GmbH, Schöninger Straße 2-3, 38350 Helmstedt (DE)
(84) ARIPO (BW, GH, GM, KE, LR, LS, MW, MZ, NA, RW, SD, SL, ST, SZ, TZ, UG, ZM, ZW), Eurasian (AM, AZ, BY, KG, KZ, RU, TJ, TM), European (AL, AT, BE, BG, CH, CY, CZ, DE, DK, EE, ES, FI, FR, GB, GR, HR, HU, IE, IS, IT, LT, LU, LV, MC, MK, MT, NL, NO, PL, PT, RO, RS, SE, SI, SK, SM, TR), OAPI (BF, BJ, CF, CG, CI, CM, GA, GN, GQ, GW, KM, ML, MR, NE, SN, TD, TG)
