Method and device for producing cement clinker
(22) 23.05.2022
(43) 19.09.2024
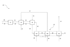
(57) A process for producing cement clinker (50) including preheating raw material in a preheater, calcining the pre-heated raw material in a calciner, burning the preheated and precalcined raw meal in a kiln to form cement clinker, wherein the kiln is fed with a combustion gas having an oxygen content of more than 20% by volume, in particular more than 40% by volume, preferably more than 60% by volume, and cooling the cement clinker in a cooler, wherein the cooler has in the conveying direction of the cement clinker a first cooler region and a second cooler region and wherein the exhaust air from the first cooler region forms the combustion gas, wherein the offgas from the second cooler region is fed to the calciner and has an oxygen content of at most 15% by volume, in particular at most 10% by volume, preferably at most 5% by volume.
(71) Thyssenkrupp Industrial Solutions AG, Essen (DE); thyssenkrupp AG, Essen (DE)
