WO 2020/053100 A1

Cooler for cooling clinker and method for operating a cooler for cooling clinker

(22) 06.09.2019

(43) 19.03.2020

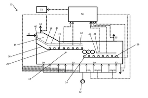
(57) The present invention relates to a method for operating a cooler (10) for cooling clinker, in particular of a cement making plant, comprising the steps of conveying the clinker to be cooled along an aeration grate (18), through which cooling air passes in cross-flow, and determining the temperature distribution in at least one measuring plane (38-48) above the aeration grate (18), characterized by closed-loop/open-loop control of at least one operating parameter from the conveying rate of the clinker and/or the flow rate of the cooling air of the cooler (10), according to the temperature distribution determined. The invention also relates to a cooler (10) for cooling clinker, in particular of a cement making plant, comprising an aeration grate (18) for conveying the clinker in a conveying direction, and at least one fan (32) for generating a cooling air stream, which passes through the aeration grate (18) in cross-flow, a (…).

(71) thyssenkrupp Industrial Solutions AG, ThyssenKrupp Allee 1, 45143 Essen (DE); thyssenkrupp AG, ThyssenKrupp Allee 1, 45143 Essen (DE)

Related articles:

Issue 8/2021 US 2021/0302099 A1

Cooler for cooling hot bulk material and method for preventing grate riddlings in a cooler

(22) 06.09.2019(43) 30.09.2021(57) A cooler for cooling bulk material such as cement clinker may include a stationary aeration grate that is for receiving the bulk material is passably by a flow of...

more
Issue 5/2021 WO 2021/074059 A1

Cooler for cooling bulk material

(22) 12.10.2020(43) 22.04.2021(57) The invention relates to a method for cooling bulk material, in particular cement clinker, in a cooler (10), having the steps of: – admitting bulk material (11) to...

more
Issue 4/2017 EP 3 128 275 A1

Cement clinker cooler grate

(22) 07.08.2015 (43) 08.02.2017 (57) A cement clinker cooler grate 1 for cooling and conveying cement clinker in a forward direction 2 comprising a...

more
Issue 8/2021 WO 2021/180723 A1

Cooler for cooling bulk material, in particular cement clinker

(22) 09.03.2021(43) 16.09.2021(57) The present invention relates to a cooler (10) for cooling bulk material (12), in particular cement clinker, having a cooling-gas space (14), through which a stream...

more