WO 2021/019754 A1

Method and apparatus for producing desulfurizing agent, and method for removing sulfur dioxide from cement kiln exhaust gas

(22) 01.08.2019

(43) 04.02.2021

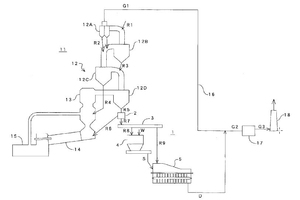
(57) [Problem] To provide a method and an apparatus for producing a desulfurizing agent, and a method for removing sulfur dioxide from cement kiln exhaust gas, enabling good handleability, easy adjustment of water content, and small fluctuations in the modulus of slaking of CaO when powdered. [Solution] An apparatus 1 for producing a desulfurizing agent, etc. is provided, the apparatus comprising: a fractionation device 2 for fractionating a cement raw (…).

(71) Taiheiyo Engineering Corporation, Tokyo (JP)

Related articles:

Issue 4/2022 EP 3 984 632 A1

Method and apparatus for producing desulfurizing agent, and method for removing sulfur dioxide from cement kiln exhaust gas

(22) 01.08.2019(43) 20.04.2022(57) [Problem] To provide a method and an apparatus for producing a desulfurizing agent in which good handleability is achieved; the water content is easily adjusted; and...

more
Issue 3/2021 US 2020/0398218 A1

Exhaust gas treatment method and exhaust gas treatment apparatus

(22) 10.01.2019(43) 24.12.2020(57) This invention provides a continuous liquid phase type wet exhaust gas treatment method for removing sulfur oxides from exhaust gas and collecting it as gypsum,...

more
Issue 04-05/2025 WO 2025/073882 A1

Method of producing cement clinker from a source of calcium sulfate

(22) 04.10.2024(43) 10.04.2025(57) A method of producing cement clinker from a source of calcium sulfate, comprising - blending a source of calcium sulfate with silica, alumina, and iron oxide...

more
×