Method and plant for denitrifying bypass gases in a multi-stage system of mixing chambers in a plant for producing cement clinker
(22) 02.03.2016
(43) 09.09.2016
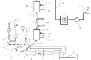
(57) The invention relates to a method and to a corresponding plant for denitrifying bypass exhaust gases (9) in a plant for producing cement clinker, wherein the plant has a rotary kiln (2) for sintering raw meal (3) and a calciner (7) for deacidifying the raw meal (3), the rotary kiln (2) has a rotary kiln inlet chamber (5), which is connected to the calciner (7) directly or by means of a kiln riser duct (6), and the bypass exhaust gas (9) is drawn off in the region of the rotary kiln inlet chamber (5). According to the invention, the bypass exhaust gas (9) is guided into a first mixing chamber (10), in which the bypass exhaust gas is cooled down to a temperature between 800 °C and 950 °C, then the bypass exhaust gas (9) is guided through a reaction segment (15) arranged in a pipeline (13), wherein the dwell time in the reaction segment (15) is between 0.5 s and 3 s and ammonia, aqueous ammonia solution, or ammonia-releasing substances (14) are injected for denitrification according to the method of selective non-catalytic reduction (SNCR), then the bypass exhaust gas (9) is guided into a second mixing chamber (16), in which the bypass exhaust gas is cooled to a temperature between 150 °C and 250 °C, and then the bypass exhaust gas (9) is guided to at least one filter (17) for dust removal.
(71) KHD Humboldt Wedag GmbH, Colonia-Allee 3, 51067 Köln (DE)
(84) ARIPO (BW, GH, GM, KE, LR, LS, MW, MZ, NA, RW, SD, SL, ST, SZ, TZ, UG, ZM, ZW), Eurasian (AM, AZ, BY, KG, KZ, RU, TJ, TM), European (AL, AT, BE, BG, CH, CY, CZ, DE, DK, EE, ES, FI, FR, GB, GR, HR, HU, IE, IS, IT, LT, LU, LV, MC, MK, MT, NL, NO, PL, PT, RO, RS, SE, SI, SK, SM, TR), OAPI (BF, BJ, CF, CG, CI, CM, GA, GN, GQ, GW, KM, ML, MR, NE, SN, TD, TG)
