US 2015/0321956 A1

Method for controlling free lime content of clinker

(22) 08.03.2013

(43) 12.11.2015

(57) Provided is a method for controlling a free lime content of a clinker by regulating the free lime content. Here the amount of sulfur trioxide resulting from fuel and the used amount of a fluorine-based mineralizer are regulated using the following Formulas (1) to (3), thereby controlling the free lime content (f.CaO) of the clinker.

f.CaO = 0.29xe0.65xA)(A = axSO3 + b)⇥(1)

a = 0.0001 x F + 9.2xt - 0.18 x HM - 9.2⇥(2)

b = -0.0005 x F-32.8 x t - 2.9 x HM + 28.4⇥(3)

SO3 is an amount of sulfur trioxide in the clinker; a is a coefficient satisfying Formula (2); b is a coefficient satisfying Formula (3); F is an amount of fluorine in the clinker; when a burning temperature is X°C., t=X/1450; and HM is a hydraulic modulus.

(71) Mitsubishi Materials Corporation, Tokyo (JP)

x

Related articles:

Issue 11/2015 US 2015/0246849 A1

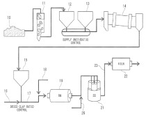
Cement clinker production system

(22) 20.12.2012 (43) 03.09.2015 (57) The cement clinker production system includes: a first supplying section configured to supply a sulfur source and a fluorine source of mineralizer; a second...

more
Issue 7-8/2017 US 9,650,294 B2

Burned cement clinker and method for producing the same

(22) 11.03.2011 (45) 16.05.2017 (57) This burned cement clinker is a burned cement clinker including at least one selected from the group consisting of fluorine, sulfur, chlorine and bromine, and at...

more
Issue 11/2017 PL2744766 (T3)

Calciumsulfoaluminate cement or clinker comprising ternesite

(22) 16.07.2012 (43) 29.09.2017 (57) Summary of the corresponding patent EP2559674 (A1): Producing a hydraulically reactive clinker, comprises sintering a raw meal comprising calcium oxide, aluminum...

more
Issue 6/2018 WO 2018/054756 A1

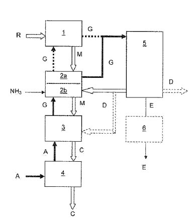
Method for controlling ammonia content in cement flue gas and cement plant with controlled ammonia emission

(22) 14.09.2017 (43) 29.03.2018 (57) The invention relates to a method for controlling an ammonia content in the exhaust gas (E) from a cement manufacturing plant wherein the gaseous stream (G)...

more
Issue 11/2013

Hydraulic additive as a new “clinker substitute”

1 Introduction There are three ways to reduce the total CO2 emission: Because of the energy-intensive decomposition of CaCO3, a reduction of the lime standard when burning clinker, to reduce the...

more