Method for using the waste heat from a plant for producing cement and plant for producing cement
(22) 10.10.2013
(43) 01.10.2015
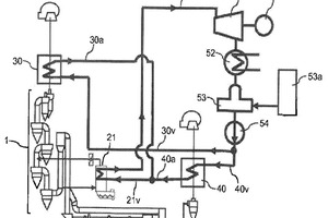
(57) A method for using waste heat from a cement producing plant, wherein heat of a process gas is used through a heat exchanger, which comprises a sequence of cyclones, for heating raw mix. A cement producing plant having at least one calcinator and at least one heat exchanger, which comprises a series of cyclones for heating raw mix. The process gas is removed at the outlet of the calcinator and/or the gas-side outlet of the first cyclone in the heat exchanger in the direction of gas flow and, once the heat has been removed in a steam vessel, the cooled process gas is fed back into the second cyclone or third cyclone in the heat exchanger in the direction of gas flow. The heat taken from the process can be used for the further heating of unrecovered heat which can thereby be more efficiently converted into electrical energy.
(71) KHD Humboldt Wedag GmbH, Köln (DE)
