SCR denitration system for cement kiln flue gas
(22) 30.06.2020
(43) 25.03.2021
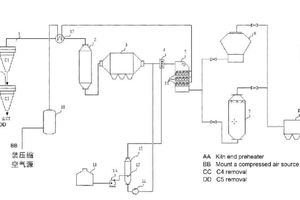
(57) Provided is an SCR denitration system for cement kiln flue gas. The system is arranged between a waste heat boiler and a raw mill of a cement production device, and comprises a pre-dedusting device, a reducing agent injection device, and an SCR reactor that are sequentially connected, wherein the waste heat boiler is connected to the pre-dedusting device, the raw mill is connected to the SCR reactor, the reducing agent injection device is connected to a reducing agent preparation system, and the SCR reactor is connected to an air soot-blowing system.
(71) Institute of Process Engineering, Chinese Academy of Sciences, Beijing 100190 (CN)
