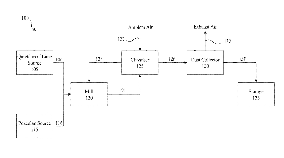
A method of accelerating the cooling of powder materials, especially of cement and lime
(22) 21.11.2022
(43) 05.06.2024
(57) There is disclosed the method of accelerating the cooling of powder materials, especially of cement and lime. According to the method, 1 to 10 % by weight of hydrated sulphate from ettringite group, advantageously of ettringite, is added to the powder material.
(71) POVAZSKA CEMENTAREN AS (SK)
