Cement calcination device and method for denitrifying cement kiln exhaust
(22) 31.01.2022
(43) 03.08.2023
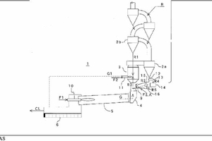
(57) To efficiently reduce the NOx concentration in a cement kiln exhaust gas by using a reducing LCgas. [Solution] A cement calcination device 1 comprises: an extraction device 13 that extracts a preheated raw material 1-1 from a preheater cyclone; a gasification device 14 that uses the preheated raw material R4 extracted by the extraction device as a heat source to gasify organic waste and generate a reducing gas RG; charging devices 15, 16 that charge the (\I reducing gas generated by the gasification device and the preheated raw material R5 discharged from the gasification device into a kiln end 4 of the cement kiln or a combustion gas flow path from the kiln end to a calcination furnace 3; and a denitrification burner 9 that blows a fuel F3 and a portion A of air for combustion into the combustion gas flow path to induce the partial combustion of the fuel. The denitrification burner may be provided with a swirling means (swirling vane 9b) that causes the mixed flow of the fuel and the portion of the air for combustion to swirl. The reducing gas can be set to a temperature of 300°C to 600°C, inclusive.
(71) Taiheiyo Engineering Corporation, Tokyo (JP)
(84) ARIPO (BW, GH, GM, KE, LR, LS, MW, MZ, NA, RW, SD, SL, ST, SZ, TZ, UG, ZM, ZW), 7 (AM, AZ, BY, KG, KZ, RU, TJ, TM), (AL, AT, BE, BG, CH, CY, CZ, DE, DK, EE, ES, FI, FR, GB, GR, HR, HU, IE, IS, IT, LT, LU, LV, MC, MK, MT, NL, NO, PL, PT, RO, RS, SE, SI, SK, SM, TR), OAPI (BF, BJ, CF, CG, CI, CM, GA, GN, GQ, GW, KM, ML, MR, NE, SN, TD, TG)
