Intelligent control system for powder lime suspension calcination based on Internet of Things
(22) 03.01.2023
(43) 28.07.2023
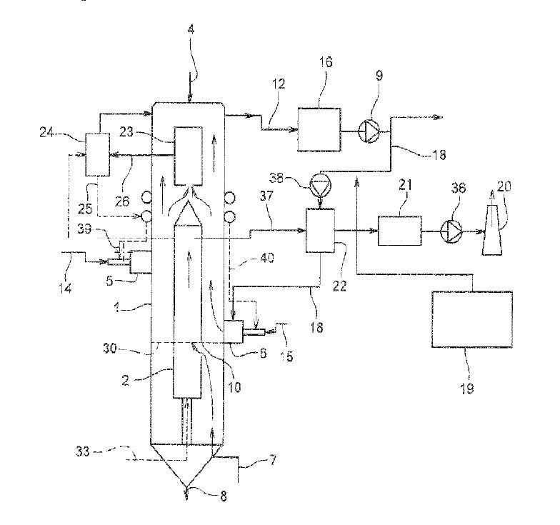
(57) The invention relates to the technical field of suspension calcination intelligent control, and particularly discloses a powder lime suspension calcination intelligent control system based on the Internet of Things. Comprising a raw material basic information acquisition module, a raw material suspension state analysis module, a suspension calcining furnace suspension control module, a raw material preheating information acquisition module, a raw material preheating influence analysis module, a raw material initial information acquisition module, a raw material calcining state analysis module, a suspension calcining furnace calcining control module and a suspension calcining management database. By analyzing and controlling the suspension and calcining states of the raw materials in the target suspension calcining furnace, the problems caused by current manual control are solved, intelligent and automatic control over powder lime suspension calcining is achieved, the accuracy, flexibility and real-time performance of suspension calcining furnace control are guaranteed, and the control efficiency is improved. And meanwhile, the effect and efficiency of the powder lime production process are also improved, so that the production quality of the powder lime is improved.
(71) Zhejiang Calcium Tech Co Ltd (CN)
