Method for manufacturing cement clinker
(22) 03.07.2023
(43) 11.01.2024
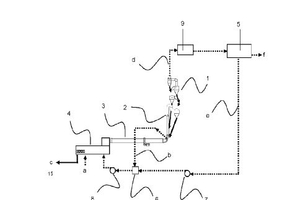
(57) Method for manufacturing cement clinker comprising the steps: providing a raw meal; preheating the raw meal in a preheater (1); calcining the preheated raw meal in a calciner (2); burning the preheated, calcined raw meal in a kiln (3) to obtain the cement clinker (c); cooling the cement clinker (c) in a clinker cooler (4); separating an off-gas from the preheater (1) into a carbon dioxide gas stream (f) and a by-product gas stream (e) in a CO2 purification unit (5), wherein the by- product gas stream (e) is used as cooling medium (a) in the clinker cooler (4) and/or as replacement of air in a kiln burner.
(71) (for all designated states except US): Heidelberg Materials AG, Heidelberg (DE)
(71) (for US only): HCONNECT 2 GmbH, Heidelberg (DE)
