Method of processing exhaust gas from a cement plant
(22) 19.04.2023
(43) 21.08.2025
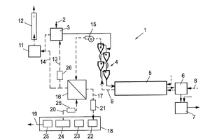
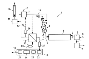
(57) A method of processing exhaust gas from a cement plant, the cement plant including one or several raw meal mills for milling a cement raw meal, one or several preheater strings, each having a plurality of preheater stages, and a rotary kiln, wherein the one or several preheater strings are for preheating the cement raw meal in counter-current flow with an exhaust gas from the rotary kiln. The method includes extracting the exhaust gas from a second highest or highest stage of at least one of the preheater string(s), cooling the exhaust gas to a temperature of < 250 °C., deducting the exhaust gas, introducing the cooled and dedusted exhaust gas into a carbon capture installation, in which CO2 is separated from the exhaust gas for obtaining a CO2 lean gas, wherein the exhaust gas, when being introduced into the carbon capture installation, has a CO2-content of > 25 vol.%.
(71) Holcim Technology Ltd, Zug (CH)
