Method and device for wet flue-gas desulfurization
(22) 01.04.2016
(43) 05.04.2018
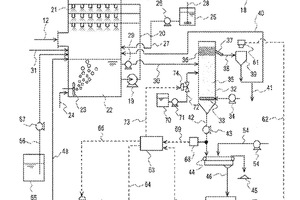
(57) In order to heighten the recovery of activated carbon by separation in a flotation device and stably inhibit mercury from being re-emitted in a desulfurization/absorption tower and from coming into gypsum to be recovered, a method is provided, the method comprising: adding activated carbon to an absorption liquid to be sprayed into the desulfurization/absorption tower to thereby remove mercury components from the flue gas simultaneously with desulfurization of the flue gas; sending the absorption liquid used for the desulfurization to the flotation device to thereby form a foam bubble layer; reducing the drainage volume so that the physical properties of the bubble layer are within given ranges, in such an amount that the concentration of chlorine ions in the absorption liquid does not exceed a given value; and simultaneously adding Ca and/or Mg ions and a frothing agent to the absorption liquid.
(71) Mitsubishi Hitachi Power Systems, Ltd., Yokohama-shi, Kanagawa (JP)
(73) Mitsubishi Hitachi Power Systems, Ltd., Yokohama-shi, Kanagawa (JP)
