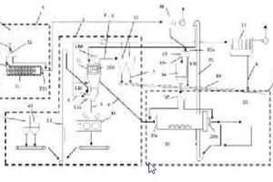
EP3648889 (A1)

Method for re-processing fly ash and plant and method for producing cement

(22) 29.06.2018

(43) 15.05.2020

(57) Summary of the corresponding patent DE102017114831 (A1): Das erfindungsgemäße Verfahren zur Aufarbeitung von Flugasche zeichnet sich durch eine Mahlung der Flugasche in einer trockenbetriebenen Rührwerkskugelmühle aus. Die erfindungsgemäße Anlage zur Herstellung von Zement weist wenigstens eine aus einer ersten Mühle und einem ersten Sichter bestehende erste Mahlstufe zur Mahlung von Zementklinker auf und sieht weiterhin eine trockenbetriebene Rührwerkskugelmühle zur Mahlung von Flugasche sowie wenigstens eine Abzugseinrichtung zum gemeinsamen Abführen und/oder zur gemeinsamen Lagerung des gemahlenen Zementklinkers und der gemahlenen Flugasche vor.

(71) thyssenkrupp Industrial Solutions AG; thyssenkrupp AG (DE)

Related articles:

Issue 9/2018 EP3325421 (A1)

Process and plant for producing cement clinker or other mineral products and for removing nitrogen oxides from bypass gases

(22) 07.07.2016(43) 30.05.2018(57) Summary of the corresponding patent DE102015111974 (A1): Beim erfindungsgemäßen Verfahren zur Herstellung von Zementklinker oder anderen mineralischen Produkten und...

more
Issue 11/2018 PL3030532 (T3)

Process for burning and cooling carbonate rock in a parallelflow regenerative lime kiln, and a parallel-flow regenerative lime kiln

(22) 28.07.2014(43) 31.08.2018(57) Summary of the corresponding patent DE102013108410 (B3): Das erfindungsgemäß Verfahren zum Brennen und Kühlen von Karbonatgesteinen erfolgt in einem...

more
Issue 9/2018 EP3331834 (A1)

Use of clinker kiln dust for gas scrubbing

(22) 05.08.2016(43) 13.06.2018(57) Summary of the corresponding patent WO2017024247 (A1): Methods and apparatus for reducing the content of controlled acidic pollutants in clinker kiln emissions are...

more
Issue 7-8/2018 EP3317231 (A1)

Process for producing cement using a secondary fuel

(22) 30.06.2016(43) 09.05.2018(57) Summary of the corresponding patent WO2017001638 (A1): The invention provides a process for producing cement, the process comprising providing heat to a cement...

more
Issue 06/2025 US 2025/0206661 A1

Method for producing cement clinker

(22) 09.03.2023(43) 26.06.2025(57) A method for producing a cement clinker, that includes using fuel containing gas fuel as fuel of a precalcination burner in a precalcination furnace that...

more
×