Oxyfuel clinker production with special oxygen addition
(22) 26.04.2019
(43) 01.07.2021
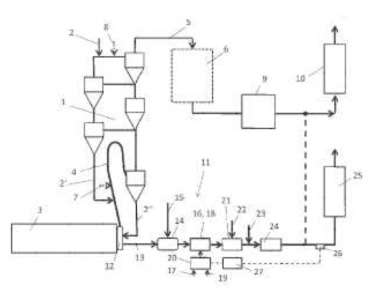
(57) Processes and plants for producing cement clinker, in which an oxygen-containing gas having a proportion of 15% by volume or less of nitrogen and a proportion of 50% by volume or more of oxygen is conveyed from a first section of the cooler directly adjoining the top of the furnace into the rotary furnace and is optionally additionally conveyed to the calciner, and where the total gas streams fed in to the combustion processes consist to an extent of more than 50% by volume (preferably more than 85% by volume) of oxygen.
(71) thyssenkrupp Industrial Solutions AG, Essen (DE)
(73) thyssenkrupp Intellectual Property GmbH, Essen (DE)
