CKD-based carbon dioxide storage cement manufacturing systems and methods
(22) 21.05.2021
(43) 29.11.2022
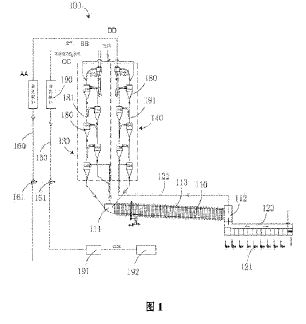
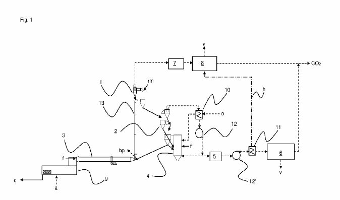
(57) Summary of the corresponding patent WO2022245048 (A1): The present invention relates to a system for manufacturing CKD-based carbon dioxide storage cement, the system comprising: a material mixing apparatus for mixing clinker materials; a sintering apparatus for producing clinker by receiving and sintering the material from the material mixing apparatus; a cooling apparatus for receiving and cooling the clinker from the sintering apparatus; a pulverizing apparatus for manufacturing cement by receiving and pulverizing the clinker from the cooling apparatus; a kiln dust collection chamber for collecting and storing kiln dust produced during the pulverizing process in the pulverizing apparatus; and a captured carbon dioxide production chamber for producing captured carbon dioxide by reacting an exhaust gas produced from the sintering apparatus and the kiln dust supplied from the kiln dust collection chamber, and supplying the produced captured carbon dioxide to the clinker pulverizing apparatus.
(71) Seum Construction (KR)
