With businesses around the world facing unprecedented pressure from the cost of energy and the urgency of climate change, a new report from the Energy Efficiency Movement shows that improving...
The mood in the construction industry has de-teriorated massively over the course of 2022. The Russian war of aggression on Ukraine has significantly increased economic uncertainty, made energy...
Just one percent of all graduates of a year receive it: the university award. Every year, the Executive Board, together with the Society of Friends of Münster University of Applied Sciences...
Insulation using external thermal insulation composite systems (ETICSs) is a crucial component in the enhancement of energy-efficiency in the context of achieving a sustainable climate and energy...
I still remember my first technological contact with the cement industry: the clinker cooler. This astonishing machine for a good portion is responsible for my passion for the cement industry! Why is ...
Since the early 1990s, TU Dresden (TUD) has been researching on the technology of carbon reinforced concrete. Since 2014, the research has been made in the framework of the large-scale research...
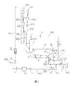
(22) 25.04.2022(43) 03.11.2022(57) The invention relates to a lime kiln system (4) comprising at. least. one shaft. kiln (1) for burning and cooling material, such as carbonate rock. The lime kiln...
(22) 23.03.2018(43) 21.11.2022(57) Summary of the corresponding patent EP3674273 (A1): Provided are an additive composition for a tile cement mortar and a tile cement mortar including the additive...
(22) 30.04.2021(43) 10.10.2022(57) Summary of the corresponding patent WO2021224129 (A1): The present invention relates to a cement-manufacturing plant (10) having – a preheater (12) for preheating...
(22) 23.05.2022(43) 01.12.2022(57) The present invention relates to a method for producing cement clinker (50), said method comprising the steps of: preheating raw material (20) in a preheater (12),...
(22) 10.05.2022(43) 17.11.2022(57) Method and installation for producing lime or dolime, comprising a calcination of calcareous or dolomitic material in contact with first fumes obtained by combustion...
(22) 10.05.2021(43) 17.11.2022(57) A system and method for producing cement clinker by oxy-fuel combustion circulation preheating, the system comprising a preheater, a decomposing furnace, a smoke...
(22) 27.05.2022(43) 01.12.2022(57) A method of making a cement composite can include contacting an aqueous solution comprising calcium ions with a carbon dioxide source producing a carbonated aqueous...
(22) 29.04.2022(43) 20.10.2022(57) Various examples related to Portland cement manufacturing using municipal solid waste incineration (MSWI) ash are provided. In one example, a method includes...
(22) 11.04.2022(45) 08.11.2022(57) The present invention discloses an optimized preparation method of a carbonization-based lightweight CO, foamed cement-based material, and belongs to the field of...
(22) 21.05.2021(43) 29.11.2022(57) Summary of the corresponding patent WO2022245048 (A1): The present invention relates to a system for manufacturing CKD-based carbon dioxide storage cement, the...
(22) 19.08.2022(43) 17.10.2022(57) The present invention relates to eco-cement, which is economically and environmentally friendly by utilizing urban/industrial waste or industrial by-products as a...
(22) 06.04.2021(43) 09.12.2022(57) Summary of the corresponding patent WO2021204797 (A1): The invention relates to a method for producing cement clinker, said method comprising the steps of:...
(22) 14.04.2021(43) 25.10.2022(57) Cr(VI) reducing composition contained in cement to Cr(III). The reducing mixture of Cr(VI) contained in cements is a mixture of two industrial by-products, on the...
On any belt conveyor system that moves bulk materials, the belt must run straight and true to maximize its life, minimize fugitive material and safety hazards, and achieve high system efficiency....
The 65th annual IEEE-IAS/PCA Cement Conference will be held in Dallas, Texas, April 23-27th, 2023. The conference features technical papers and presentations, process training sessions ...
With the improvement of environmental protection standards, the emission standard of nitrogen oxides of cement plants in many provinces of China has been limited to 100 or 50 mg/m3, and the emission...
The lime industry in South Africa developed initially with vertical kilns, but from the 1950s new kiln capacity has been based almost entirely on rotary kilns with coal used as fuel for kiln firing....
In preparation for the optimisation of the refuse-derived fuel feeding station, i.e. the feeding of various refuse-derived fuels to the rotary kiln, the existing pulverised coal feeders at the...
The 50(+2) ILA General Assembly and Symposium was held in Paris from October 12-14, 2022. This event was held under a special sign, the belated anniversary event of ILA. Regularly, 2020 would have...
On November 10-11, 2022 CarbonZero Global Conference and Exhibition brought together the most brilliant minds and top experts to find and outline the most effective and high-importance solutions for...
The Dorndorf cement plant is 125 years old. Despite or perhaps because of its impressive past, the plant is a fundamental building block of the thomas group’s cement business line and, together with...
BossTek has introduced the next advancement in industrial dust suppression, a powerful cannon that is designed to fight dust with maximum efficiency. Developed in response to the needs of customers in...
The Flexacier/Winflex grid couplings offer today this reliability and long life (The Flexacier® brand is widely used in French and Spanish-speaking countries, the Winflex® brand is widely used in...
In the field of energy-efficient and sustainable drive technology, Siemens brought two innovations to this year’s Smart Production Solutions (SPS) trade fair in Nuremberg in November. The first...
Cemex has announced that it will implement hydrogen injection technology at four of its cement plants in Mexico as part of its Future in Action program to achieve sustainable excellence and become a...
PT Semen Tonasa’s plant on the island of Bali has commissioned Beumer Group to supply a palletising system for 40 and 50 kg bags. This enables the manufacturer to accelerate processes and relieve his...
On 29 and 30 March 2023, Messe Dortmund will once again be dominated by pouring, pumping and recycling. After their debut as a third event, the Solids, Recycling-Technik and Pumps & Valves trade shows...
On 1st January 2023 Mari Kuijs, General Manager After Sales, took up his new position at Aumund Fördertechnik GmbH in Rheinberg/Germany. Aumund is strengthening its management and sales capabilities...
Haver & Boecker has set itself the goal of driving product-specific innovation and the further development of digital products and digitalization solutions in a structured and focused manner. To...
What started as a joint venture more than six months ago is now launched as one of Europe’s first and largest platforms in the refractory recycling sector: Mireco is the joint brand of RHI Magnesita,...
Holcim’s Board of Directors has appointed Steffen Kindler as Chief Financial Officer (CFO) of Holcim and member of the Group Executive Committee, effective 1 May 2023. Kindler will take over from...
Mondi, a global leader in sustainable packaging and paper, has started production at its € 16 million greenfield plant in Morocco, which can produce 100 million paper bags each year. This brings...
CarbonZero Global Conference and Exhibition – the second edition – is announced for October 26 and 27, 2023 in Lyon/France to again reunite the heads of companies who are willing to actually take a...
Sika is opening a new plant for liquid membranes and mortar production in Chongqing, a city in southwestern China with 30 million inhabitants. By commissioning the new plant, Sika is expanding its...
The Leube Group continues its expansion towards Upper Austria, Bavaria and the Czech Republic and acquires a 50% stake in the concrete and gravel company Nöhmer based in Weißenbach am Attersee. Leube...
Heidelberg Materials will take over Berlin-based RWG Holding GmbH, subject to approval by the relevant antitrust authorities. RWG is an integrated provider in the demolition and construction materials...
With the Climate Protection Act, Germany has committed itself to greenhouse gas neutrality by 2045. In order to achieve this ambitious goal, the industry is dependent on appropriate political ...
Heidelberg Materials intends to equip the Antoing plant of its Belgian subsidiary CBR with an innovative hybrid carbon capture unit. Antoing is a state-of-the-art cement plant with one of the world’s...
The Swedish Land and Environmental Court has granted Cementa, a subsidiary of Heidelberg Materials, a four-year permit to continue quarrying operations in Slite on the Swedish Island of Gotland. After...
Heidelberg Materials will acquire the Mick George Group, subject to relevant competition authority approval. The Mick George Group is a market-leading construction and demolition waste (CDW) recycler...
The Unified International Technical Conference on Refractories (UNITECR) will take place in Frankfurt/Germany from September 26-29, 2023 and is organized by the European Centre for Refractories...
Drake Cement, headquartered in Scottsdale, Arizona, has recently increased their cement production by adding a vertical mill grinding plant for cement, slag and raw material grinding. The plant,...
The Beumer Group now has a new partner, V-Line, which will support it in projects in Saudi Arabia and help to give customers better local service. The system provider Beumer is continuing to expand...
A new year lies ahead of us, and after the past three years we have perhaps become a little more cautious with positive expectations and forecasts. Nevertheless, the first plans and foresights are ...