Method of producing a synthetic carbonated mineral component in a cement manufacturing plant
(22) 09.12.2021
(43) 16.06.2022
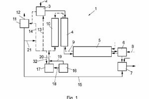
(57) A method of producing a synthetic carbonated mineral component in a cement manufacturing plant, comprising the steps of providing a carbonatable substance from an external source, introducing the carbonatable substance into an exhaust gas installation of the cement manufacturing plant for contacting the carbonatable substance with CO2 enriched exhaust gas, carbonating the carbonatable substance by reacting the carbonatable substance with CO2 contained in the CO2 enriched exhaust gas, thereby obtaining the synthetic carbonated mineral component, and removing the synthetic carbonated mineral component from the exhaust gas installation.
(71) Holcim Technology Ltd, Grafenauweg 10, 6300 Zug (CH)
