Lime kiln device for fully recovering CO2
(22) 05.02.2018
(43) 25.10.2018
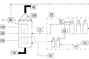
(57) Disclosed is a lime kiln device for fully recovering CO2 and a lime preparation method thereof. The lime kiln device comprise a kiln body (100) and a heating furnace set (20), wherein the heating furnace set (20) heats CO2 to a set temperature to form CO2 hot air and sends same into the kiln body (100) to calcine a preheated mineral material, the CO2 generated during the calcination of the mineral material is mixed with the CO2 hot air, which goes upwards, preheats the mineral material at the upper part of the kiln body (100) and is drawn out at the upper part of the kiln body (100), the collected and processed part of CO2 enters the heating furnace set (20) again, is heated to the set temperature and then returns to the kiln body (100), the calcinated lime component is cooled by air and then discharged from the bottom of the kiln body (100).
(71) Liang, Jingjing, Beijing (CN)
