Low-energy-consumption carbon-enriched cement production system and method for producing cement clinker
(22) 16.12.2020
(43) 23.06.2022
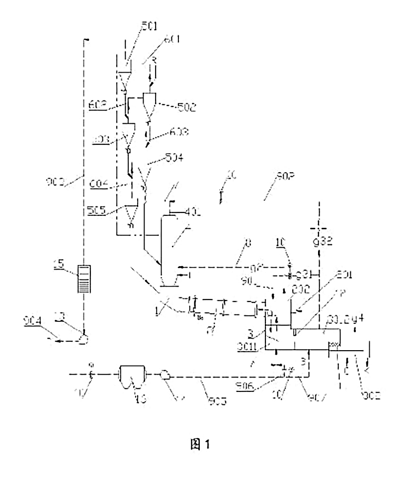
(57) A low-energy-consumption carbon-enriched cement production system and a method for producing cement clinker. The system comprises: a raw material preheating and pre-decomposing system, and a smoke chamber (1), a rotary kiln (2) and a cooling machine (3) which are successively in communication with each other, wherein the raw material preheating and pre-decomposing system comprises a decomposing furnace (4) and a pre-heater (5); the cooling machine (3) comprises a first cooling area (301) and a second cooling area (302), the first cooling area (301) comprises a first cooling sub-area (3011) and a second cooling sub-area (3012), mixed gas of pure oxygen and high-concentration carbon dioxide flue gas is introduced into an inlet of the first cooling sub-area (3011), high-concentration carbon dioxide flue gas is introduced into an inlet of the second cooling sub-area (3012). and air is introduced into an inlet of the second cooling area (302), so that the problems of the easiness in air channeling and high energy consumption between the first cooling area (301) and the second cooling area (302) in carbon dioxide enrichment technology of an existing cement kiln are solved.
(71) Tianjin Cement Industry Design & Research Institute Co., Ltd., Tianjin 300400 (CN)
(84) ARIPO (B W, GH, GM, KE, LR, LS, MW, MZ, NA, RW, SD, SL, ST, SZ, TZ, UG, ZM, ZW), Eurasian (AM, AZ, BY, KG, KZ, RU, TJ, TM), European (AL, AT, BE, BG, CH, CY, CZ, DE, DK, EE, ES, FI, FR, GB, GR, HR, HU, LE, IS, IT, LT, LU, LV, MC, MK, MT, NL, NO, PL, PT, RO, RS, SE, ST, SK, SM, TR), OAPI (BF, BJ, CF, CG, CL CM, GA, GN, GQ, GW, KM, ML, MR, NE, SN, TD, TG)
