System for capturing and recycling carbon dioxide and procucing hydrogen for cement manufacturing facility
(22) 01.07.2022
(43) 21.08.2025
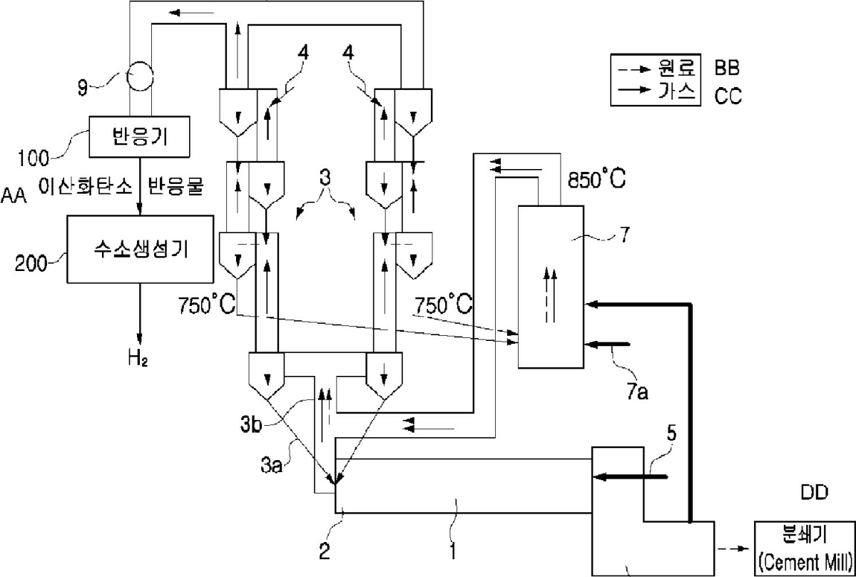
(57) Proposed is a system for capturing and recycling carbon dioxide and producing hydrogen for a cement manufacturing facility. The system includes a preheater provided with multiple stages of cyclones arranged in series in a vertical direction and configured to receive and preheat a cement raw material, a calciner configured to calcine the cement raw material preheated by the preheater, a kiln configured to burn the cement raw material calcined in the calciner, an exhaust line connected to the cyclones and configured to discharge an exhaust gas respectively discharged from the calciner and the kiln to the outside, a reactor configured to capture carbon dioxide in the exhaust gas, to collect a reactant containing the captured carbon dioxide, and to separate a carbon dioxide reactant and a waste solution in the reactant, and a hydrogen generator configured to generate hydrogen gas by receiving the separated carbon dioxide from the reactor.
(71) LOWCARBON CO., LTD., Gangjingun, Jeollanam-do (KR)
