PL3219689 (T3)

Cement clinker line and a method for operating a cement clinker line

(22) 18.03.2016

(43) 28.06.2019

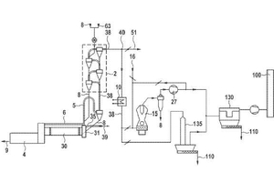
(57) Summary of the corresponding patent EP3219689 (A1): A method for manufacturing clinker comprising sintering raw meal in a kiln to clinker, preheating the raw meal in a preheater using a main flue gas stream from the kiln as heat source, dedusting the main flue gas downstream of the preheater at a temperature below the boiling point of mercury, thereby obtaining mercury loaded dust and withdrawing a bypass flue gas stream from the kiln, enables to efficiently remove the mercury from the process if mercury in the bypass flue gas is evaporated by injecting at least a fraction of the mercury loaded dust into the bypass flue gas stream. Subsequently the bypass flue gas is dedusted and cooled down. Thereby, the mercury can be adsorbed by injecting an adsorbent like activated charcoal into the bypass flue gas. By subsequent removal of the adsorbent the mercury is finally removed from the process.

(71) Südbayerisches Portland-Zementwerk Gebr. Wiesböck & Co. GmbH (DE)

Related articles:

Issue 10/2018 PL3219688 (T3)

Cement clinker line and a method for operating a cement clinker line

(22) 18.03.2014(43) 31.07.2018(57) Summary of the corresponding patent EP3219688 (A1): A method for manufacturing clinker comprising sintering raw meal in a kiln to clinker, preheating the raw meal in...

more
Issue 11/2019 US 10 392 303 B2

Cement clinker line and a method for operating a cement clinker line

(22) 13.09.2018(45) 27.08.2019(57) A method for manufacturing clinker including the steps of sintering raw meal in a kiln to clinker, preheating the raw meal in a preheater using a main flue gas...

more
Issue 02/2024 WO 2024/008350 A1

Method for manufacturing cement clinker and cement plant

(22) 08.05.2023(43) 11.01.2023(57) Method for manufacturing cement clinker comprising the steps: preheating a raw meal (rm) in a first preheater (1 ) using kiln off-gas to provide a partially...

more
Issue 1/2021 EP 3 738 939 A1

Method for calcining raw meal for cement clinker manufacturing

(22) 17.05.2019(43) 18.11.2020(57) Method for calcining limestone or raw meal containing limestone for manufacturing cement clinker, wherein microwave energy is used for calcination, device for...

more