测试详情页广告位2
Content

Patents

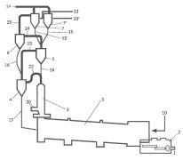
WO 2016/201652 A1

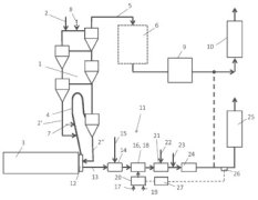
Cement dust removal system

(22) 17.06.2015 (43) 22.12.2016 (57) A cement dust removal system comprises a cement pit, a ventilation duct, an air collection hood, a cyclone dust...

more

Engineering

IKN GMBH

Ubiquitous secure access to data and systems

To best enable system-control access for the remote servicing of individual items of plant equipment, IKN relies on security solutions from WatchGuard Technologies. But for this cement plant specialist ...

more

Process

Plant report

Products

SCHENCK PROCESS HOLDING GMBH

Schenck Process launches its first app: vibe2know

With vibe2know from Schenck Process, anyone can determine a vibrating machine’s current performance. The user simply inserts a smartphone into the specially designed mount and attaches it to the ...

more
SPHEREOPTICS GMBH

Portable emission FTIR spectrometer for Thermal Infrared (TIR) remote and proximal sensing applications

D&P Instruments’ portable FTIR spectrometer (Model 102), also known as the micro FTIR among the scientific community, is a passive-mode FTIR spectrometer, which measures the radiation emitted by the object itself. Thus, it serves as the ideal instrument for thermal infrared (TIR) remote sensing applications, where non-destructive testing is mandatory or where spectral field measurements (validation/calibration) have to comply with the requirements necessary for a quantitative comparison with emission spectra obtained via an air- or spaceborne TIR remote sensor. It’s also the product of choice for gas detection and analyses, as the FTIR-technique allows for very high spectral resolution. The compact and portable micro FTIR is ideally suited for outdoor use and incorporates a thermally stabilized interferometer, which is available with either a liquid nitrogen or a stirling cooled dual InSb/MCT detector. This passive mode FTIR spectrometer provides the user with emission radiance spectra (which can be transformed to emissivity/temperature via TES) ranging from 2 μm to 16 μm with a spectral resolution of 4 cm-1. http://sphereoptics.de

more

Spotlight

AUMUND GROUP

Aumund equipment for six new clinker production lines in Beni Suef/Egypt

In June 2016, Sinoma International Engineering announced that its subsidiary, the Chengdu Design & Research Institute of the Building Materials I­ndustry (CDI) signed a contract with the Egyptian government to build six clinker production lines of 6000 t/d each, in Beni Suef. In January 2017 Aumund Fördertechnik GmbH, in close cooperation with its Chinese subsidiary Aumund Beijing, received the order to supply the clinker conveying equipment for the project. Egypt, with a capacity of 70 million t, is one of the world’s biggest producers of...

more
THYSSENKRUPP INDUSTRIAL SOLUTIONS AG

thyssenkrupp wins major cement plant order in Algeria

thyssenkrupp has received another major order for the cement plant business of its Industrial Solutions business area. The value of the contract awarded by Société des Ciments de Sigus, part of Groupe ...

more
CLAUDIUS PETERS PROJECTS GMBH

Thai cement giant orders new silo

One of Thailand’s largest cement producers, SCG, awarded a contract to Claudius Peters for the delivery of a new cement silo. The silo will be delivered to Mawlamyine Cement, 300 km southeast of Yangon/Myanmar. ...

more

Editorial