Such was the key message given by World Cement Association President Zhi Ping Song at the WCA Global Climate Change Forum in Paris on 28.06.2018, where more than 50 cement industry representatives and ...
Starting 01.04.2018, Dr Stefan Kern will lead the A TEC Group. Wolfgang Hammer will hand over the management tasks completely to his former deputy. Stefan Kern started at A TEC in August 2013 and was...
HeidelbergCement actively supports the sustainability goal of the UN, which aims at providing access to safe and affordable drinking water to all people. By signing the so-called WASH Pledge (“Pledge...
The Philippine packaging manufacturer Sakomoto International Packaging Corporation supplies the local cement industry with AD*STAR sacks made of polypropylene fabric. In Caloocan City in the...
FLSmidth has been chosen by San Miguel Northern Cement Inc., Ionic Cementworks Industries Inc. and Oro Cemento Industries Corporation for engineering and procurement to supply four OK 56-4 vertical...
Loesche has now sold two of its biggest coal/petcoke grinding mills for the cement industry in Mexico. These are to be used in the cement plants of the group Cooperativa La Cruz Azul, S.C.L. – on the...
As of 2018, “Schüttgut”, Germany’s pre-eminent trade show for granules, powders and bulk solids technologies will also be known domestically as Solids Dortmund. With this name change, organiser...
Consistent with its Strategy 2022, LafargeHolcim announced proposals to further simplify its corporate organization. As a consequence of these additional measures around 200 corporate jobs would be...
Conch Group actively search for new development opportunities along the “Belt and Road” countries. Currently, Conch have implemented 17 projects in Indonesia, Myanmar, Laos, Cambodia and Russia, to...
Aumund Fördertechnik and the Turkish cement industry have been united in a successful business partnership for decades. Now Aumund has been awarded another two projects, as both the Dinçer Çimento...
Sinoma International Engineering, the Chinese contractual partner and plant constructor, relies on the well-proven cooperation with Loesche and fast delivery.Loesche has now sold four mills comprising...
Micromeritics Instrument Corporation, a leading global manufacturer of premium products for advanced material characterisation, has announced the acquisition of Freeman Technology. Freeman Technology...
Martin Engineering has expanded its UK and Scandinavian operations, allowing it to offer wider service, faster equipment delivery and extensive employee training to customers. The company’s new...
MVW Lechtenberg & Partner has announced the 5th Alternative Fuels Symposium. The event will take place on 19.09.-21.09.2018 in Duisburg/Germany.This highly regarded symposium will gather delegates...
Cemex announced that its digital platform Cemex Go, reached close to a quarter of the company’s customer base worldwide, transforming the experience of more than 10 000 customers in three...
After two years of intense work, the first clinker was received on schedule at HeidelbergCement’s Burglengenfeld cement works in Germany in April 2018. IKN was awarded a contract for engineering,...
The goal of the Cleanker (Clean clinker production by calcium looping process) project is to determine whether the carbon dioxide generated during the cement production cycle can be “captured” to ...
Flying Cement, a member of the Lahore-based conglomerate, Flying Group of Industries, is planning to increase its production considerably by building an 8000 t/d kiln line. Aumund won the order for ...
According to the Euroconstruct forecast in June 2018, European construction will grow by 2.7 % this year – the pace slowing down clearly from last year (+3.9 %). The rise from the 2013 low has,...
Another African customer decided in favour of Gebr. Pfeiffer’s technology. Following the successful operation of several MVR mills in Algeria, Nigeria, Uganda and Kenya, South Africa is joining the...
RDF shredding in one go – with only one machine: Lindner presented a new model of the Polaris shredder model at IFAT 2018, the Polaris 1800.The Polaris was developed for the one-step production of...
Gear unit manufacturer Flender is presenting a new diagnosis service in the Diagnostex-series. The plug-and-play solution for vibration and temperature measurement reports gear unit irregularities...
Wanka ion generators (WIGs) ensure optimal thermal conditions for all kinds of combustion processes. They enable efficient reduction of both fuel consumption and pollutant emissions.The...
In recent years, the Eggersmann Group greatly broadened its range of products and services by acquiring various companies and brands. Visitors to this year’s IFAT could experience numerous solutions ...
Continental is focusing more on the topic of service for conveyor belts used for all types of bulk and piece goods. Sensors monitor every movement of the conveyor belts and the materials conveyed....
At this year’s IFAT Lindner introduced a completely new system: The Atlas, a stationary ‘ripping’ twin-shaft primary shredder with high throughput and little downtime which complements the ...
All seven German Dyckerhoff cement plants have been awarded the seal “silver” of the Concrete Sustainability Council (CSC). Currently, this is the highest possible award for cement plants in...
Loesche has already sold more than 400 clinker and slag mills worldwide.The most recent CS mills – 2x LM 53.3+3 CS – were sold to the Pakistani cement manufacturer, Kohat Cement Company Limited. The...
More than 3305 exhibitors from 58 countries presented their state-of-the-art technologies and modern solutions for water treatment and waste valorization at the 2018 edition of the World’s Leading...
At the Association’s annual meeting in Lindau, BVK President Dr Kai Schaefer analysed current political and economic developments. He addressed the central themes for the forthcoming years: securing...
The World Cement Association (WCA) is urging the global cement industry to increase efforts to adopt new technologies faster and put greater focus on innovation in order to make crucial progress on...
South Carolina-based RePower South (RPS) has begun construction of the Berkeley County Recycling and Recovery Facility, which will be the most advanced Mixed Waste Processing facility on the East...
High availability, a wide range of possible applications, precise grain size: A Miura 1500, the machine of choice for processing municipal, commercial and industrial waste into RDF fractions of < 80...
The new polysius storage system from thyssenkrupp is a fully automated solution designed for storing the bulk materials required in cement production lines in a healthy, safe and more efficient...
In India, the cement supply-demand gap significantly widened due to 55 million t of new capacity in the last three years, together with subdued cement demand and production, with negative growth in ...
Pulverized coal combustion was investigated for bituminous coal and anthracite at different temperatures (973K and 1173K) in a horizontal fixed-bed reactor test system using computational fluid...
In a move to help all silica dust-producing operations comply with impending rule changes, Martin Engineering and BossTek (formerly Dust Control Technology) remind customers that the Occupational...
The influence of nano-TiO2 (NT) on the mechanical properties and hydration characteristics of a cement high-volume fly ash (CHVFA) system were studied in this paper. The compressive strength of CHVFA...
The aim of this work is to investigate the effect of 0.5 % addition of cupric nitrate on the setting time, heat flow curves, hydration and compressive strength of remaining slag (RS) from a Ti-Si-Fe...
(22) 30.06.2016(43) 09.05.2018(57) Summary of the corresponding patent WO2017001638 (A1): The invention provides a process for producing cement, the process comprising providing heat to a cement...
(22) 20.12.2016(43) 26.04.2018(57) The present invention relates to a method for producing an alkali gypsum for admixture of ordinary cement or slag cement using a desulfurized slag fine powder...
(22) 04.07.2017(43) 20.04.2018(57) The present invention relates to a toughening agent composition for ternary mixed cement and a ternary mixed cement comprising the same, wherein the ternary strength...
(22) 09.05.2016(43) 03.05.2018(57) Disclosed is a bypass system for use with off gases that have exited a cement kiln utilized in a cement making process. The bypass system is adapted to remove both...
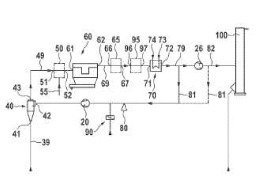
(22) 08.01.2018(43) 10.05.2018(57) In methods of and/or plants for manufacturing cement clinker, the amount of chloride bypass exhaust gas 79 can be substantially decreased, when using previously...
(22) 02.11.2017(43) 10.05.2018(57) A power producing system adapted to be integrated with a flue gas generating assembly, the flue gas generating assembly including one or more of a fossil fueled...
(22) 17.10.2017(43) 26.04.2018(57) In the method according to the invention for cleaning pre-heater exhaust gases of an installation for the cement and/or mineral industry by reducing the...
(22) 11.11.2016(43) 03.05.2018(57) A one-dimensional simulation method for predicting calcination quality of clinker in a rotary cement kiln, the method comprising: (1) acquiring relevant information...
(22) 06.10.2017(43) 03.05.2018(57) The invention relates to a method for preparing and activating steelwork slags, preferably a LD slag, as a hydraulic composite material for the cement industry. In...
(22) 04.11.2016(43) 11.05.2018(57) A system and method for applying a construction material is provided. The method may include mixing blast furnace slag material, geopolymer material, alkali-based...