The 15th TÇMB International Technical Seminar and Exhibition will be held in Antalya/Turkey between 08.10.-11.10.2019, organized by the Turkish Cement Manufacturers’ Association. The program is open ...
Schaefer Kalk GmbH & Co. KG, the renowned German lime manufacturer, has been operating a major lime plant in Kuala Ketil, a small town in North Malaysia’s Kedah province since 1997. As is typical for...
For more than 100 years, Pfeiffer plants in the CIS region have been processing a wide variety of materials. Since then, numerous machines and equipment have been delivered to countries including...
The following changes to the Cemex senior level organization were effective 01.09.2019:Jaime Muguiro Dominguez, current President of Cemex South, Central America and the Caribbean, and Managing...
Humboldt Wedag, Incorporated (HW Inc.), Norcross, Georgia/USA, a subsidiary of KHD Humboldt Wedag International AG (KHD), Cologne, has signed a contract with Lehigh Cement Company LLC, a subsidiary of...
The Baoshan Kungang cement plant located in Shangai/China decided for a clinker cooler retrofit project. The new clinker cooler will be designed by FTI for a production capacity of 5800 t/d. The...
In 2016, Loesche supplied the Tepezalá cement plant of the customer Cycna, which belongs to the Cooperativa La Cruz Azul, S.C.L. with a complete cement grinding plant with a Loesche mill of the type...
Sika is expanding its production capacities in Southeast Europe by bringing a further mortar facility as well as a warehouse for raw materials and end-products on stream at its Simanovci site in...
The CTP Team Italy signed a turnkey EPC contract for Waste Heat Recovery with Sonmez Cimento Yapi ve Madencilik, in March 2019. The project consists of a WHR system with dual-loop configuration, the ...
The Chinese company Anhui Conch Cement is one of the world’s biggest cement producers. China alone accounted for around 2.2 billion t, or about 56 %, of total world cement production in 2018. Anhui ...
One of its best customers, the Kolkata-based company Shree Cement, activated an order for another cement mill from Gebr. Pfeiffer. As part of the company’s expansion strategy to spread grinding plants ...
Dr. Tamer Saka, the Sabancı Holding Cement Group President, was elected as the Chairman of the Board, which was vacated by Nihat Özdemir who undertook the assignment as President of the Turkish...
The World Cement Association (WCA) is urging the global cement industry to embrace decarbonization more effectively and to increase efforts to adopt new technologies faster and put greater focus on ...
Cembureau, the European Cement Association, together with 92 other European associations representing key European research & innovation stakeholders, urge the EU Institutions to carry out research,...
On 05.09.2019, the Chairman of the Managing Board of HeidelbergCement, Dr. Bernd Scheifele, and the state-owned Norwegian energy Group Equinor signed a memorandum of understanding on the capture and...
At the plant in Salto de Pirapora, in the countryside of São Paulo, Votorantim Cimentos was one of the first in the country to use part of unrecycled urban waste as an energy source for cement...
LafargeHolcim is increasing its efforts to further improve the carbon-efficiency of its cements with the launch of the CO₂MENT project in Canada. The objective is to build one of the world’s first...
FLSmidth and ATP Real Estate have selected COBE as the winner of the architecture contest for FLSmidth’s new headquarters. The winning proposal honours the preservation-worthy buildings, while also...
For 45 years, Cemat has been helping the cement, mining and related industries to keep production costs competitive and comply with regulations. With each new version, innovations have been integrated...
This study investigates the impact of different burning temperatures on quicklime slaking reactivity. Moreover, it reviews the state of the art of the effect of carbonate rock fabrics and calcination...
For the successful operation of industrial ball mills, the radial run-out of the girth gear arising out of thermal and structural loads has to be monitored. During operation, the field measurement of...
(22) 17.12.2018(43) 18.07.2019(57) The invention relates to a method for reducing pollutants in exhaust gases during thermal material treatment, in particular for clinker production, in which the...
(22) 29.08.2017 (43) 07.08.2019 (57) Summary of the corresponding patent WO2018060955 (A1): A screw conveyor (100) to convey powdery material, in particular cement. The screw conveyor (100) comprises:...
(22) 31.01.2019 (43) 02.08.2019 (57) The invention provides a high temperature resistant Portland cement slurry and a production method thereof. The high temperature resistant Portland cement slurry...
(22) 19.01.2018 (43) 25.07.2019 (57) The invention relates to an alkyl silicone resin (A) containing at least 80 % by weight units of general formula I R1aR2O)bR3cSiO(4-a-b-c)/2 (I), wherein R1, R2...
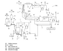
(22) 27.08.2018(43) 25.07.2019(57) This method for treating sludge comprises: mixing dewatered sludge and cement raw material to make a mixture; drying the mixture with a dryer which brings the...
(22) 01.02.2019(43) 08.08.2019(57) The present invention relates to a cement composition which comprises a cement, cellulose nanofibers, and water, wherein the mass ratio of the water to the cement is...
(22) 29.05.2018(43) 26.07.2019(57) The present invention relates to a method for producing a cement substitute using ferronickel slag, an input step of introducing ferronickel slag, a cooling step of...
(22) 21.02.2019 (43) 29.07.2019 (57) The subject of the application is a method for producing cement paste with reduced shrinkage and cement paste with reduced shrinkage. This method consists in the...
(22) 05.10.2017 (43) 18.07.2019 (57) The present invention relates to methods for the production of fresh cured fiber cement products. More particularly, the present invention provides methods for the...
(22) 29.01.2018 (43) 01.08.2019 (57) Methods for plasticizing cementitious mixtures having relatively high water/cement ratio (at least 0.40 or higher) are surprisingly improved in terms of dosage...
(22) 30.09.2016 (43) 07.08.2019 (57) Summary of the corresponding patent WO2018059715 (A1): The invention relates to a process enabling the use of alternative fuels, mainly the use of wastes materials...
Article 9 of the German occupational health and safety act stipulates that employees must keep sufficient protective equipment for work performed in hazardous environments. This includes respiratory...
Especially for the high temperatures of hot meal, Mewa has developed its “Exclusive Cement” collection. The clothing provides optimum protection against extreme temperatures because if the closed...
The work required for the elimination of cyclone blockages is among the most dangerous in the process of cement production. Based on the example presented here, the risk and stress assessments that...
Currently in occupational safety, mainly lagging indicators are used, such as LTIFR (Lost Time Injury Frequency Rate), which means measuring something negative, namely the absence of safety. These...
For almost 60 years, the Verein Deutscher Zementwerke e.V. (VDZ), the German Cement Works Association, has been supporting German cement plants on the subject of occupational safety by means of a...
At the International Lime Association (ILA) conference in Cape Town/South Africa in October 2018, the ILA joined the Vision Zero Initiative of the International Social Security Association (ISSA). ...
No matter whether it is cement, fresh concrete, fresh mortar or resins and glues, the skin of employees in the construction materials and binders industry is in constant contact with harmful...
Producing cement, lime and plaster is often a rough process. As a consequence, employees in the building materials industry are exposed to an elevated risk of injury. After all, extracting raw ...
As tons of material per hour are quickly dropped with great force through receiving chutes onto a receiving conveyor, fugitive cargo often piles up around the frame and dust migrates throughout the...