测试详情页广告位2
Content

Column

And Yet It Moves…

The cement community is gathering at the IEEE-IAS-PCA conference in Denver in April/May to discuss the latest trends and market developments. Digitalization and decarbonization will surely be the dominant topics.

more

Occupational safety

MARTIN ENGINEERING

Guarding By Location: Danger and Compliance

Martin Engineering is disputing the idea that putting conveyor equipment out of reach or inconveniently placed away from workers – known as “Guarding by Location” – is a valid form of safety.

more

Digitalization

Application

Patents

WO2024008633 A1

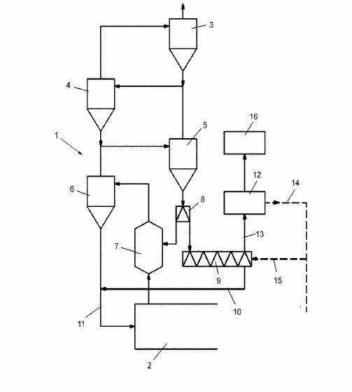
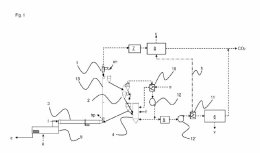
Method for manufacturing cement clinker

(22) 03.07.2023(43) 11.01.2024(57) Method for manufacturing cement clinker comprising the steps: providing a raw meal; preheating the raw meal in a preheater (1); calcining the preheated raw meal in a...

more
US 2024/0018046 A1

Early strength slag-based cementitious binder

(22) 01.10.2021(43) 18.01.2024 (57) The present invention provides exemplary method and additive for making cementitious binders that comprise primarily ground granulated blast furnace slag (GGBFS)...

more
US 2024/0010555 A1

Cement compositions with 3D graphene carbons

(22) 07.09.2023(43) 11.01.2024(57) Cement compositions including ordinary Portland cement, a secondary cementitious material (SCM) including one or more of pozzolan, metakaolin, limestone, or gypsum...

more

Materials

FENNER DUNLOP

Single and dual-ply conveyor belts

They are stronger, lighter, far more resilient, longer-lasting and much more eco-friendly. UsFlex is long established while Ultra X has continued to prove a great success since its launch some six years ago and is now the belt of choice in a rapidly increasing number of operations across a wide cross-section of industries and countries.

more

Process

Interview

Events

Spotlight

VDMA

Construction machinery industry expects a year of declines

A nominal increase in sales of eleven percent – 4% in real terms – brought manufacturers in Germany a record year in 2023. This growth is based exclusively on working off order backlogs from previous years. Manufacturers are expecting a double-digit decline in sales for 2024.

more
KIRCHDORFER GROUP

Change of generations at the Kirchdorf cement plant

This year, the cement plant in Kirchdorf an der Krems celebrates its 135th anniversary and at the same time records a generation change. Plant manager DI Christian Breitenbaumer is retiring after 35 years in the cement industry and is handing over to the next generation.

more
SCHEUCH

Scheuch is driving forward the implementation of CO2 capture technologies

Scheuch is currently working intensively on the implementation of various technological processes for CO2 capture in projects for industrial customers – especially because it is clear that CO2 capture promises to be one of the most effective means in the short and medium term of reducing CO2 emissions in the industrial sector.

more
ALCEMY | SPENNER

New standards of clinker efficiency at Spenner

Reducing the proportion of clinker in cements and consequently in concretes is the joint goal of Erwitte cement manu-facturer Spenner GmbH & Co. KG and the Berlin-based technology company alcemy GmbH. The partner companies have achieved an important success in establishing a new cement - naturecem 65 (PKH).

more
ECOBA

Sustainable construction with fly ash

The European Green Deal and especially the Climate Law (EC/2021/1119) impact not only the operation of power plants and by this the production of e.g. fly ash, but also the transport sector and the energy efficiency of buildings.

more
ENDRESS+HAUSER

Endress+Hauser is developing strongly

Endress+Hauser has developed strongly in its 70th anniversary year. The specialist for measurement technology and automation solutions increased its consolidated sales by 11% to more than € 3.7 billion in 2023.

more

Editorial

Together

Dear readers, The cement industry has big plans for the next few years! In order to meet the climate targets that have been set, new technologies, new binding agents and energy sources must be developed and used as quickly as possible.

more