Dear readers, Following our Green Challenge issue, issue 8/2025 is another issue of special significance to us: this will be the last time that ZKG is published by Bauverlag and with us as your...
The whole world is talking about artificial intelligence and that it is the quantum leap for all industries. Also for the cement industry? Computer scientists look anxiously into the future, fearing...
TITAN Group and thyssenkrupp Polysius are taking another significant step toward low-carbon cement production by announcing a strategic partnership to advance Polysius’ meca® clay—a breakthrough...
Etex, a global leader in lightweight construction materials, and Heidelberg Materials, one of the world’s largest integrated manufacturers of building materials and solutions, with leading market...
Gebr. Pfeiffer has received an order to supply an MVR 3070 R-2 vertical roller mill for clay grinding. The mill will be installed at the cement plant of Ciments de Côte d‘Ivoire (CIMCI) in Ivory...
BVK joins wake-up call from energy-intensive companiesIn response to an open letter from an ETS alliance of almost 80 companies to EU Commission President Ursula von der Leyen and German Chancellor...
Heidelberg Materials has started delivering evoZero, the world’s first near-zero carbon captured cement, to customers across Europe. Based on carbon capture and storage (CCS) at Heidelberg Materials’...
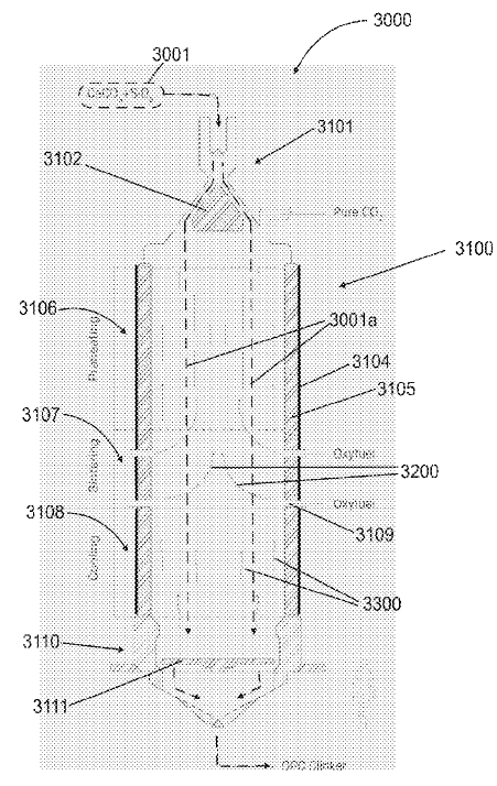
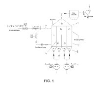
(22) 16.05.2025(43) 04.09.2025(57) Numerous examples of a vertical kiln for manufacturing cement are disclosed. In one example, a vertical kiln comprises a housing comprising a top opening to receive...
Rotary kilns are essential for cement production – as is the case at the Duna-Dráva Cement plant in Vác, northern Hungary, which belongs to the Heidelberg Materials Group. After a roller bearing on...
HAVER & BOECKER OHG‘s machine manufacturing division is celebrating its 100th anniversary – a milestone in an industry that is not often in the media spotlight, but is indispensable for the global...
Pakistan’s cement industry recovered in FY 2025 from the downturn in the last three years. However, the industry is fragmented and divided into North and South. This market review will provide the...
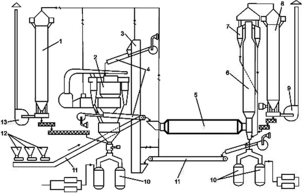
Based on the analysis of classic ball mills of various designs, a grinding concept was developed and, on this basis, a highly efficient new-generation unit was created – the tubular-conical mill...
With the foreseeable end of coal-fired power generation, a key raw material for calcium sulfate binders, flue gas desulfurization gypsum (FGD gypsum), will no longer be available. In order to avoid...
The ongoing battle against dust in bulk material handling is a continuous challenge. The location and number of belt cleaners required, based on production volume and application on a conveyor system,...
As the world’s third largest source of industrial carbon emission, the cement industry faces an arduous task of carbon emission reduction. This paper systematically reviews the cutting-edge progress...
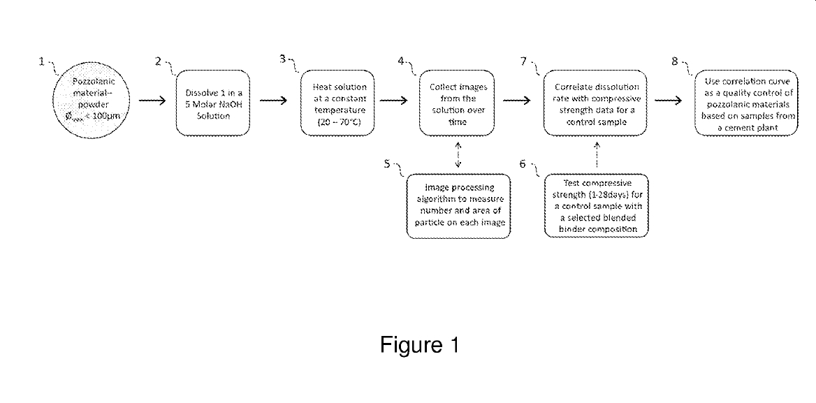
(22) 25.10.2024(43) 14.08.2025(57) The invention relates to a method for measuring reactivity of pozzolanic materials and correlating their reactivity to strength development in composite cement, said...
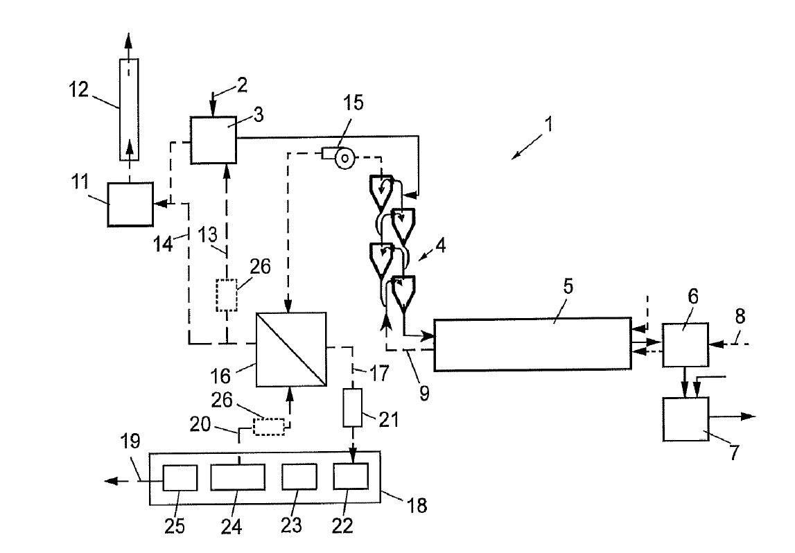
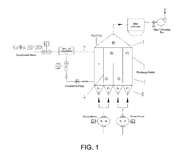
(22) 27.02.2024(43) 23.07.2025(57) The present disclosure relates to the field of fluidized-bed furnace technology and discloses a control method for an energy-saving ultra-low pressure steam calcined...
(43) 06.08.2025(57) The present invention relates to limestone calcined clay cement (LC3) that can exhibit performance equivalent to or higher than that of existing cement while reducing carbon...
(43) 01.08.2025(57) A curing method using a clinker-free cement composition having excellent strength, etc., is disclosed, which reduces carbon dioxide emissions based on a cement-free binder and...
(22) 09.01.2024(43) 22.07.2025(57) The present invention provides novel green cement based on sulfoaluminate cement and belongs to the field of building materials. The novel green cement based on...
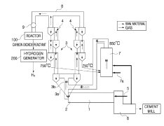
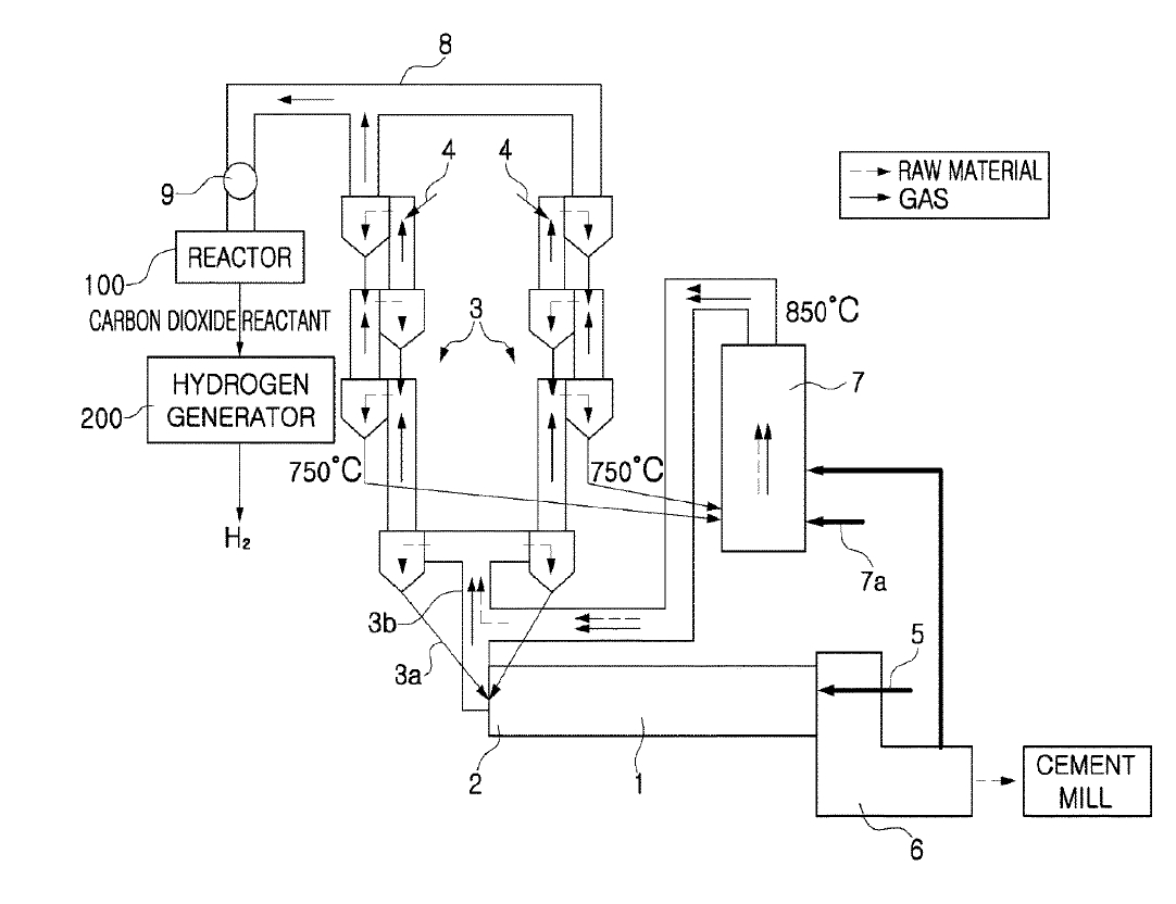
(22) 01.07.2022(43) 21.08.2025(57) Proposed is a system for capturing and recycling carbon dioxide and producing hydrogen for a cement manufacturing facility. The system includes a preheater provided...
(22) 19.04.2023(43) 21.08.2025(57) A method of processing exhaust gas from a cement plant, the cement plant including one or several raw meal mills for milling a cement raw meal, one or several...
(22) 28.04.2025(43) 21.08.2025(57) The invention comprises a method of making lime, dolomitic lime, hydraulic cement such as portland cement clinker and co-products such as pozzolan, acids, alumina,...